Research and innovation | REF: IN703 V1

Physics-inspired machine learning - Principles and application to solar energy forecasting

Author: Vincent LE GUEN

Publication date: December 10, 2023 | Lire en français

You do not have access to this resource.
Click here to request your free trial access!

Already subscribed? Log in!

Automatically translated using artificial intelligence technology (Note that only the original version is binding) > find out more.

    A  |  A

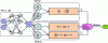
    4. Application to photovoltaic forecasting using ground images

    4.1 Background to the study

    The share of renewable energies in the energy mix has risen sharply in recent years. However, the intermittency of their production remains a real challenge for their large-scale integration into existing power grids. The grid operator must ensure that electricity production and consumption are balanced at all times. The challenge also lies in the independent control of photovoltaic or wind farms, which can be coupled with additional storage or production resources, particularly in isolated island systems.

    In this context, EDF R&D has been working for several years on photovoltaic production forecasts, for different time horizons and using different input data (meteorological models, satellite images, ground images, real-time...

    You do not have access to this resource.

    Exclusive to subscribers. 97% yet to be discovered!

    You do not have access to this resource.
    Click here to request your free trial access!

    Already subscribed? Log in!


    The Ultimate Scientific and Technical Reference

    A Comprehensive Knowledge Base, with over 1,200 authors and 100 scientific advisors
    + More than 10,000 articles and 1,000 how-to sheets, over 800 new or updated articles every year
    From design to prototyping, right through to industrialization, the reference for securing the development of your industrial projects

    This article is included in

    Technological innovations

    This offer includes:

    Knowledge Base

    Updated and enriched with articles validated by our scientific committees

    Services

    A set of exclusive tools to complement the resources

    Practical Path

    Operational and didactic, to guarantee the acquisition of transversal skills

    Doc & Quiz

    Interactive articles with quizzes, for constructive reading

    Subscribe now!

    Ongoing reading
    Application to photovoltaic forecasting using ground images